福祿克DSX-CHA021S跳線適配器DSX-M12接口
多年來,Ethernet 一直是 IT(信息技術)領域的主導網絡技術;而 Ethernet 的應用在諸如工業自動化之類的相關網絡環境中也不斷擴展。隨著當今的工業化網絡的發展,認證并記錄多種媒體和連接器類型以確保進行正確安裝比以往更為重要。
DSX-5000 CableAnalyzer? 提供最全面的測試級別,根據 TIA-568、TIA-1005 或 ISO 11801 標準中規定的性能標準認證安裝的布線是否合規。
此產品簡介介紹了一種可以將 DSX-5000 CableAnalyzer 直接連接到使用 M12 4 位連接器 Ethernet 布線系統的測試儀接口,該接口還能驗證這些布線鏈路的性能。
布線認證
有針對布線系統的多個測試級別,從驗證核實連接的連通性,到根據適用的 TIA 或 ISO 標準驗證安裝的布線系統的合規性。認證的優點是它能夠保證布線提供網絡操作所需的帶寬和傳輸能力。換句話說,您能知道布線系統可以滿足傳輸要求,可以可靠地支持網絡設備的信令和通信。在安裝網絡設備和開始服務之前,有了這種保證,在交換機以及網絡中其他啟用通信功能的設備的初始安裝、故障排除和日常維護的過程中可以節省大量的工時,避免很多麻煩。而隨著網絡的業務關系特性提高,其價值也隨之提高。
Fluke Networks 自從 1993 年起就提供布線認證測試工具。DSX-5000 CableAnalyzer? 代表了最新最全面的認證測試工具 – 它可以提供獨特的故障排除和診斷功能,以在故障布線鏈路中識別和定位缺陷。
M12 通道適配器優點
DSX-CHA021S 是一組兩個 M12 通道適配器,配合 DSX-5000 使用。使用這些適配器您可以測試和認證已安裝的渠道鏈路,以在工業網絡應用苛刻的 MICE 環境下,保證 Fast Ethernet (100BASE-TX) 能夠可靠的傳輸。
配合使用時,DSX M12 通道適配器和 DSX-5000 CableAnalyzer? 就能提供一個完全符合行業標準的完整解決方案。M12 連接器支持 TIA Cat 5e 或 ISO D 級的傳輸要求。一個通過 TIA Cat 5e 或 ISO D 級要求的布線鏈路完全支持最多長達 100 m(328 英尺)的 Fast Ethernet (100BASE-TX) 的部署。M12 通道適配器還允許您直接測試和認證安裝的渠道鏈路,查看是否符合 IEEE Std 802.3-2012 條款 25.4.9 中規定的 100BASE-TX 鏈路傳輸性能的要求。
測試配置
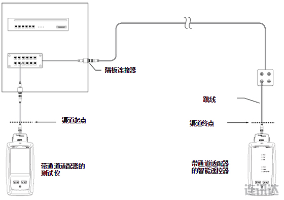
渠道:在被測鏈路的每個端點使用 DSX-CHA021 M12 通道適配器,則 DSX-5000 CableAnalyzer 將精確地測量出布線渠道的性能,如圖 1 中所示。注意,布線渠道的標準定義明確排除了各個端點到測試儀的連接。
跳線:DSX-CHA021 M12 通道適配器還有一個獨特的功能,可以將跳線作為單獨組件進行測試。測試跳線時,DSX-5000 按照標準的要求自動調整測量參考平面,以將跳線兩端到測試儀的配合連接的影響考慮在內。這樣可以在將跳線安裝到工作區之前對其進行認證。此外,配合 DSX-PC5E 跳線測試適配器時,DSX-5000 CableAnalyzer 可以認證一端連著 M12 連接器而另一端連著 8 針模塊化 RJ45 插頭的混合跳線。
一般規格:
| 每個適配器的重量 | 每個適配器的尺寸 | 連接器類型 |
| 74 g (0.16 lb) | 7.5 x 5.4 x 3.0 厘米 (3.0 x 2.1 x 1.2 英寸) | M12 -4,“D”編碼 (IEC 61076-2-101) |
針對 M12 通道適配器的性能,DSX-5000 Main 和 Remote 必須使用版本 4.0 或更高版本。
訂購信息
| 型號 | 名稱 | 說明 |
| DSX-CHA021S | M12 通道適配器(一套 2個) | M12 通道適配器 – 一套 2 個 M12 -4“D”編碼 |
| M12PC-IE | M12 / M12 跳線 | 2 米 M12 插頭 / M12 插頭跳線 |
| M12PCJ-IE | M12 / RJ45 跳線 | 2 米 M12 插座/ RJ45 插頭跳線 |
| M12PCP-IE | M12 / RJ45 跳線 | 2 米 M12 插頭 / RJ45 插頭跳線 |
本文關鍵字: DSX-5000, DSX-CHA021S, DSX-M12
原創標題:福祿克DSX-CHA021S跳線適配器DSX-M12接口
原文鏈接:http://www.whjsdny.com/archives/dsx-cha021s.html
版權說明:本文為深圳市連訊達電子技術開發有限公司官網(www.whjsdny.com)版權所有。如果您需要轉載,請注明出處并保留原文鏈接!如為轉載文章會注明文章出處,轉載文章不代表本公司觀點。對于某些同行無恥惡意抄襲剽竊連訊客戶案例的違法行為,連訊將追究法律責任!
詳情請致電連訊公司:0755-83999818





新一代中文手持式測試儀 – 省時省力。
新一代中文手持式測試儀 – 省時省力。
新一代手持式網絡分析儀 – 省時省力。
新一代快速OTDR測試儀 – 省時省力。
